3时03分,物流部现场两名员工发现异常撤离后立即向该部门调度报告;3时12分该钢铁股份有限公司启动应急预案;3时13分该公司管控中心通知煤气防护站、110、公司领导和安全部门、管控部门和设备管理部门。110于3时19分通知该公司专职应急救援队,随即应急救援队及煤气防护站救援人员3时26分到达事故现场,4时08分关闭煤气泄漏源。
企业所在地Q区安全生产监督管理部门4时45分接到企业安全部门报告事故发生情况,S市安全生产监督管理部门4时47分接到事故电话报告,随即政府启动了应急预案。
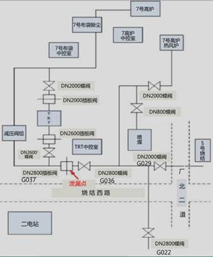
本次事故造成泄漏阀门处2名煤气作业操作工(熊某某、梁某某)和距泄漏阀门3.7米处的7号高炉TRT中控室一楼的4名操作工、喷煤站2名员工等18人不同程度的中毒,其中死亡8人,受伤10人,事故共造成直接经济损失1175.532万元。
经事故调查组调查,熊某某、梁某某在未确认7号高炉煤气出口总管G036蝶阀关闭状态且未通知区域人员撤离的情况下,违反《煤气安全管理标准》、《岗位规程》等规定操作G037插板阀,且未按规定配戴空气呼吸器进行作业和监护,导致大量煤气泄漏是导致此次事故的直接原因。如图所示:

根据以上场景,回答下列问题:
1. 简述该钢铁股份有限公司安全部门的安全生产职责。
2. 煤气泄漏后,该钢铁股份有限公司在事故处置方面存在的问题。
3. 简述抽堵盲板作业的安全措施。
4. 分析该起事故的间接原因。
5. 简述煤气中毒事故发生后的抢救措施。